Operation CHARM
: Car repair manuals for everyone.
Home
>>
Ford
>>
1997
>>
Probe V6-153 2.5L DOHC VIN B MFI
>>
Repair and Diagnosis
>>
Diagrams
>>
Electrical Diagrams
>>
Antilock Brakes / Traction Control Systems
Antilock Brakes / Traction Control Systems
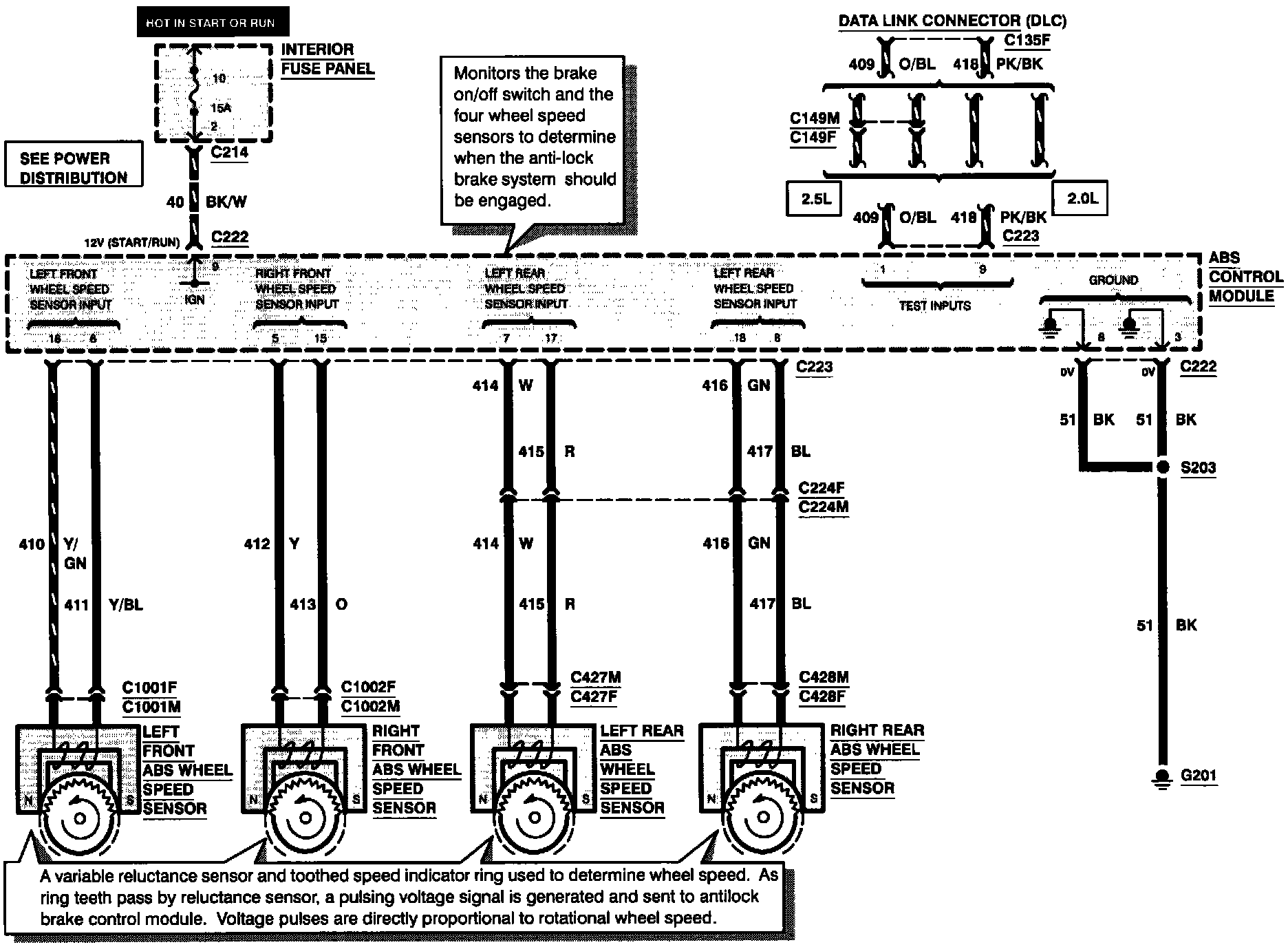
Anti-Lock Brake System (Part 1 Of 3):
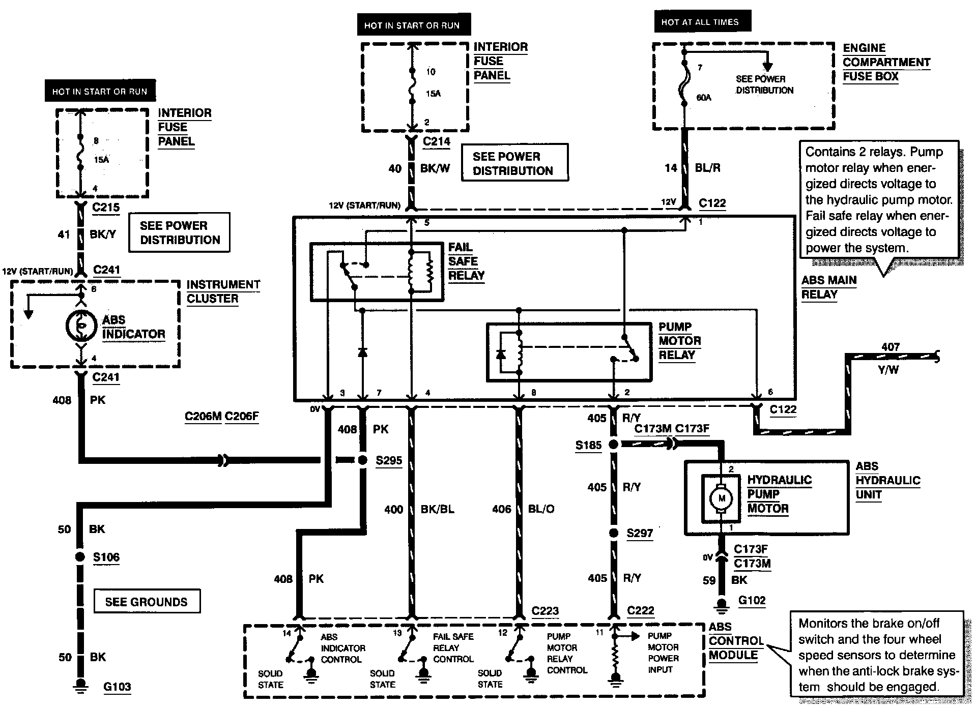
Anti-Lock Brake System (Part 2 Of 3):
Anti-Lock Brake System (Part 3 Of 3):