System Diagram
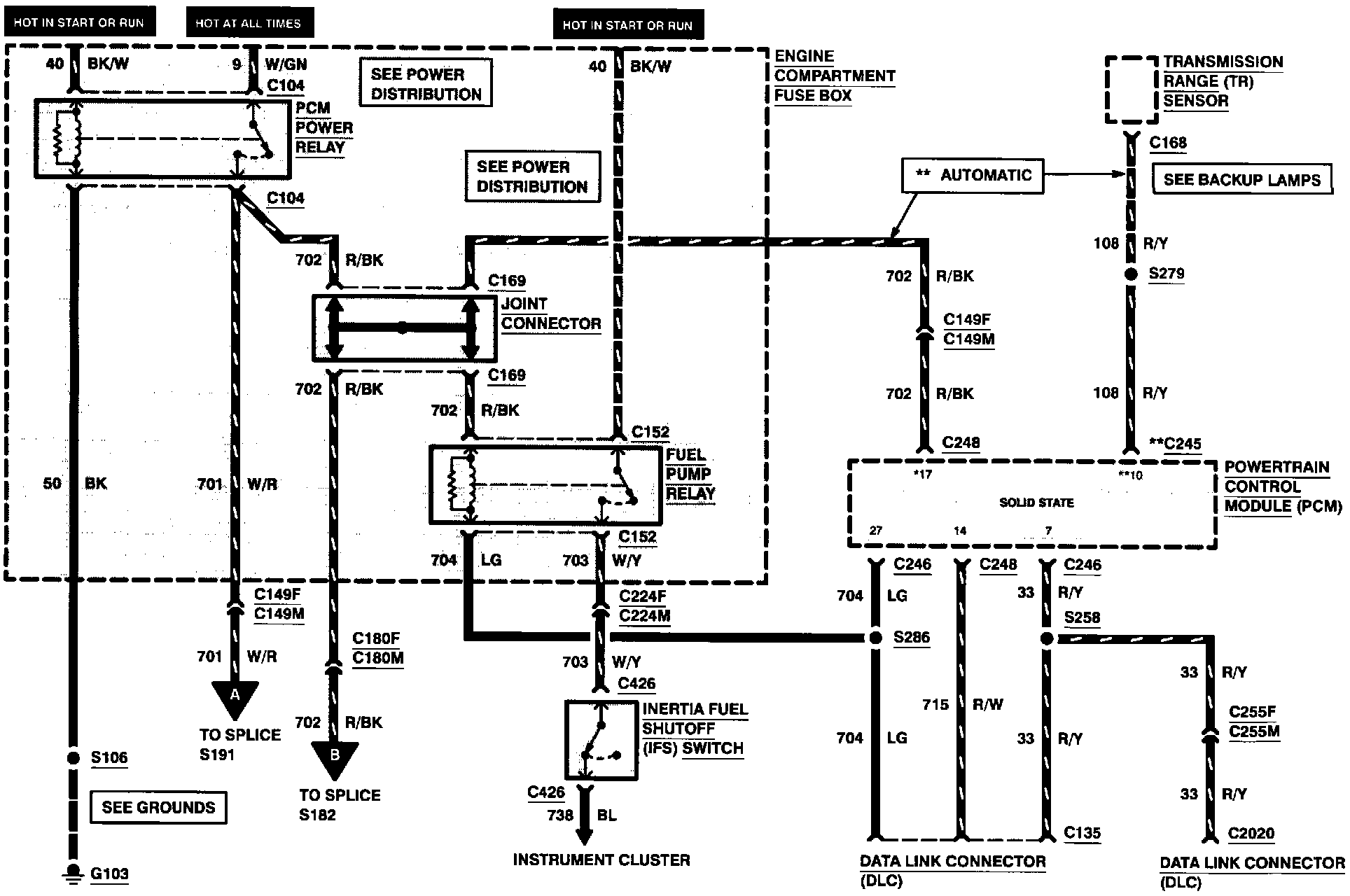
Engine Controls (Part 1 Of 7):

FUEL PUMP RELAY
INERTIA FUEL SHUTOFF SWITCH
JOINT CONNECTOR
PCM POWER RELAY
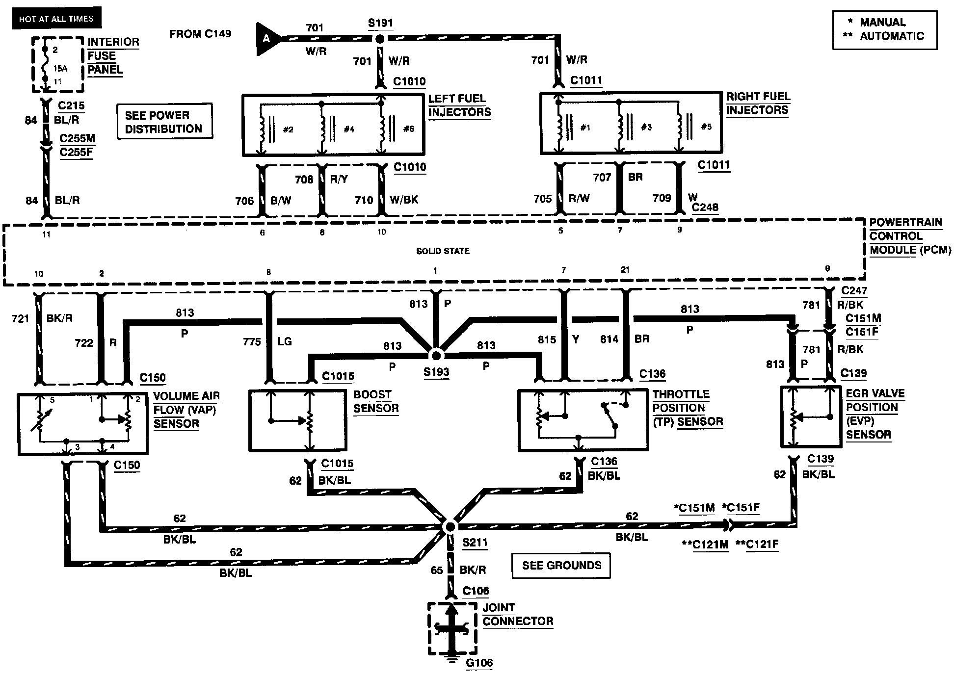
Engine Controls (Part 2 Of 7):

BOOST SENSOR
EGR VALVE POSITION SENSOR
LEFT FUEL INJECTORS
RIGHT FUEL INJECTORS
THROTTLE POSITION SENSOR
VOLUME AIR FLOW SENSOR
Engine Controls (Part 3 Of 7):

EGR SOLENOID VALVE (VENT)
EGR SOLENOID VALVE (VACUUM)
EVAPORATIVE EMISSION CANISTER PURGE VALVE
IDLE AIR CONTROL SOLENOID VALVE
VARIABLE RESONANCE INDUCTION SYSTEM SOLENOID VALVE #1
VARIABLE RESONANCE INDUCTION SYSTEM SOLENOID VALVE #2
Engine Controls (Part 4 Of 7):

4EAT TRANSAXLE
EGR CHECK SOLENOID
FUEL PRESSURE REGULATOR CONTROL VALVE
TRANSAXLE FLUID TEMPERATURE SENSOR
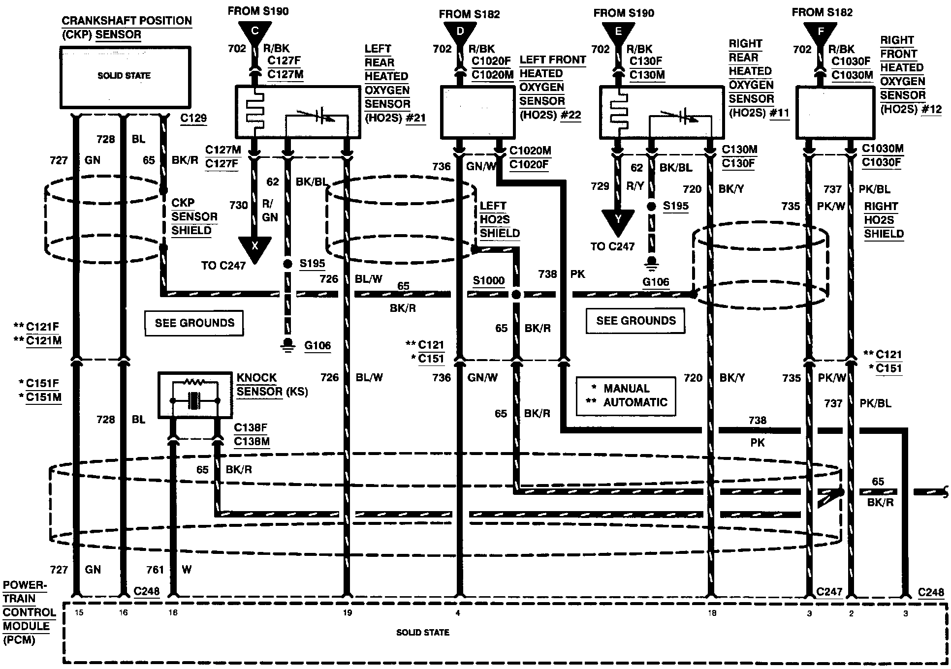
Engine Controls (Part 5 Of 7):

CRANKSHAFT POSITION SENSOR
KNOCK SENSOR
LEFT FRONT HEATED OXYGEN SENSOR #22
LEFT REAR HEATED OXYGEN SENSOR #21
RIGHT FRONT HEATED OXYGEN SENSOR #12
RIGHT REAR HEATED OXYGEN SENSOR #11
Engine Controls (Part 6 Of 7):

MALFUNCTION INDICATOR LAMP
POWER STEERING PRESSURE SWITCH
TRANSMISSION CONTROL INDICATOR LAMP
TURBINE SHAFT SPEED SENSOR
Engine Controls (Part 7 Of 7):

ENGINE COOLANT TEMPERATURE SENSOR
PARK/NEUTRAL POSITION SWITCH