Operation CHARM
: Car repair manuals for everyone.
Home
>>
Ford
>>
1997
>>
Probe V6-153 2.5L DOHC VIN B MFI
>>
Repair and Diagnosis
>>
Starting and Charging
>>
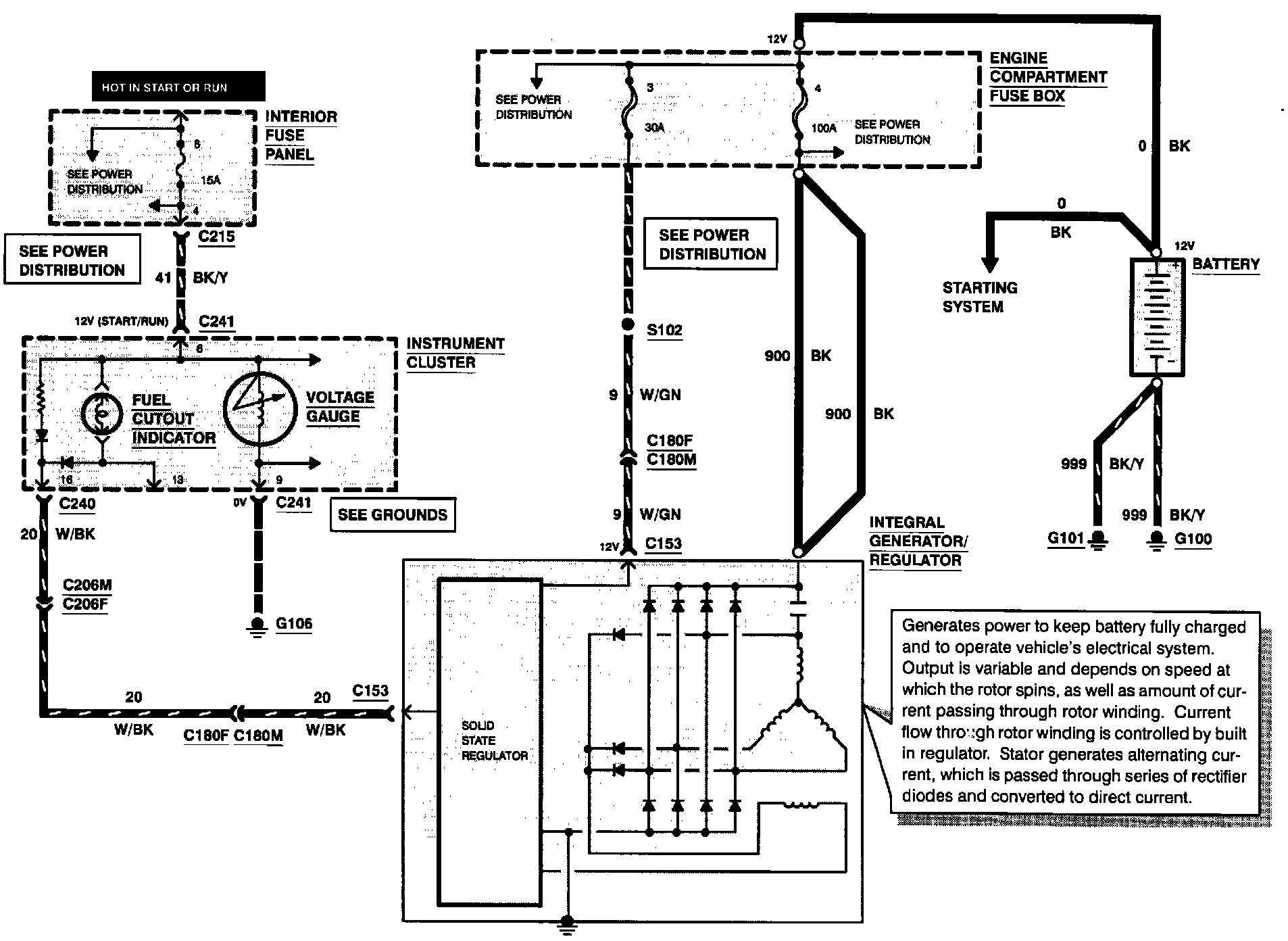
Charging System
>>
Diagrams
>>
Electrical Diagrams
Electrical Diagrams
Charging System: